![]() |

|
|
|||||||||||||||||||||||||||||||||||||||||||||||||||||||||||||||||||||||||||||||||||||||||||||||||||||||||||||||||||||||||||||||||||||||||||||||||||||||||||||||||||||||||||||||||||||||||||||||||||||||||||||||||||||||||||||||||||||||||||||||||||||||||||||||||||||||||||||||||||||||||||||||||||||||||||||||||||||||||||||||||||||||||||||||||||||||||||||||||||||||||||||||||||||||||||||||||||||||||||||||||||||||||||||||||||||||||||||||||||||||||||||||||||||||||||||||||||||||||||||||||||||||||||||||||||||||||||||||||||||||||||||||||||||||||||||||||||||||||||||||||||||||||||||||||||||||||||||||||||||||||||||||||||||||||||||||||||||||||||||||||||||||||||||||||||||||||||||||||||||||||||||||||||||||||||||||||||||||||||||||||||||||
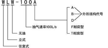
WLW型立式無油真空泵

上海龍亞用途及使用范圍
新型WLW、WL型無油、有油立式真空泵第我廠與科研單位使用開發的GNSC產品,它廣泛應用于石油、化工、食品、制藥等領域的真空蒸留、蒸發、結晶、干燥、過濾等過程,是W型臥式真空泵的更新換代產品。
特 點
與W型臥式泵相比,該泵具有以下優點:
1、運動件靡損率降低百倍,氣閥壽命提高50倍、
2、功耗降低近1/3,用水量減少1/2,占地面積減少1/3。
3、降低了橫波劣振性,噪聲低。
4、WLW無油真空泵提高了真空清潔度,特別適用于食品、制藥等行業。
用途
WLW型無油(耐腐蝕)立式往復真空泵是W型臥式真空泵的更新換代產品,是獲得粗真空的主要設備。由于采用全密封裝置,實現了曲軸箱和汽缸的完全隔離;加上活塞環使用了自潤滑材料,便實現了XJ的無油潤滑。由于無污水排放,所以該型真空泵特別適用于化工、醫藥和食品等行業的真空蒸餾、真空蒸發、真空干燥、真空濃縮、真空浸漬等工藝過程中。
主要特點
(1)功率消耗小,節能效果顯著;
(2)占地面積小,工作噪音低;
(3)氣缸采用強制水冷,冷卻效果好;
(4)采用XJ的密封結構,杜J了向外濺油等現象的產生;
(5)由于各運動部件結構合理,受力均勻,所以使用壽命長;
(6)如氣缸采用不銹鋼或四氟內襯或特氟隆、防腐處理,可耐酸、堿、有機溶劑的腐蝕;
(7)WLW無油真空泵提高了真空清潔度和廢氣回收等優點,特別適用于食品、制藥等行業。
性能規格
主要性能參數
| 型號/參數/項目 Model/Parameter/Project |
WLW-50B | WLW-70B | WLW-100B | WLW-150B | WLW-200B | |
| 抽氣速率L/S(m3/h) Pumping Speed |
50(180) | 70(250) | 100(360) | 150(540) | 200(720) | |
| 極限壓力Torr(kpa) Ultimate Pressure |
15(2.0) | 15(2.0) | 15(2.0) | 15(2.0) | 15(2.0) | |
| 電動機 Motor |
型號 Model |
Y132M1-6 | Y132M-4 | Y160M-6 | Y160L-6 | Y180L-6 |
| 功率(kw) Power |
4 | 5.5 | 7.5 | 11 | 15 | |
| 吸氣通徑(mm) Air Inlet Dia |
∮50 | ∮50 | ∮100 | ∮125 | ∮125 | |
| 排氣通徑(mm) Out Iet Dia |
∮50 | ∮50 | ∮100 | ∮125 | ∮125 | |
| 噪音dB(A) Noise |
≤70 | ≤70 | ≤78 | ≤80 | ≤80 | |
| 重量含電機(Kg) Weight |
500 | 580 | 700 | 900 | 1000 | |
| 型號/參數/項目 Model/Parameter/Project |
WLW-300B | WLW-400B | WLW-600B | WLW-1000B | |
| 抽氣速率L/S(m3/h) Pumping Speed |
300(1080) | 400(1440) | 600(2160) | 1000(360 | |
| 極限壓力Torr(kpa) Ultimate Pressure |
15(2.0) | 15(2.0) | 15(2.0) | 15(2.0) | |
| 電動機 Motor |
型號 Model |
Y200L2-6 | Y225M-6 | Y280S-6 | Y315M-6 |
| 功率(kw) Power |
22 | 30 | 45 | 90 | |
| 吸氣通徑(mm) Air Inlet Dia |
∮160 | ∮160 | ∮250 | ∮320 | |
| 排氣通徑(mm) Out Iet Dia |
∮160 | ∮160 | ∮250 | ∮320 | |
| 噪音dB(A) Noise |
≤80 | ≤80 | ≤80 | ≤90 | |
| 重量含電機(Kg) Weight |
1500 | 1700 | 2500 | 4500 | |
泵實際抽速-進氣壓力曲線

外形及安裝尺寸

| 尺寸/型號 | WLW-50B | WLW-100B | WLW-150B | WLW-200B | WLW-300B | WLW-400B | WLW-600B | WLW-1000B |
| L | 1020 | 1150 | 1280 | 1300 | 1500 | 1500 | 1950 | 2410 |
| L1 | 400 | 485 | 560 | 560 | 660 | 660 | 885 | 955 |
| L2 | 158 | 195 | 245 | 245 | 310 | 310 | 360 | 475 |
| B | 530 | 640 | 680 | 740 | 875 | 875 | 1050 | 1850 |
| B1 | 320 | 360 | 450 | 450 | 500 | 500 | 720 | 860 |
| B2 | 207 | 238 | 275 | 275 | 300 | 300 | 465 | 520 |
| H | 1280 | 1520 | 1725 | 1725 | 2100 | 2100 | 2550 | 2700 |
| H1 | 1020 | 1275 | 1465 | 1440 | 1700 | 1700 | 2120 | 2300 |
| ∮D | 115 | 170 | 200 | 200 | 230 | 230 | 335 | 425 |
| ∮K | 90 | 145 | 175 | 175 | 200 | 200 | 310 | 395 |
| ∮Q | 50 | 100 | 125 | 125 | 160 | 160 | 250 | 320 |
| N | 4 | 8 | 8 | 8 | 8 | 8 | 8 | 12 |
| ∮d | M12 | 10 | 12 | 12 | 12 | 12 | 12 | 14 |
| ∮D1 | 160 | 215 | 245 | 245 | 280 | 280 | 390 | 440 |
| ∮K1 | 125 | 180 | 210 | 210 | 240 | 240 | 390 | 440 |
| ∮Q1 | 50 | 100 | 125 | 125 | 160 | 160 | 250 | 320 |
| N1 | 4 | 8 | 8 | 8 | 8 | 8 | 12 | 12 |
| ∮d1 | 18 | 18 | 18 | 18 | 22 | 22 | 22 | 22 |
老款回顧:
WLW(F)無油立式真空泵
一、概述
WLW(F)無油立式往復真空泵是我公司與科研單位聯合開發,不斷改進的成熟產品,是取代W型往復真空泵的理想產品。

三、特點
①、泵腔內無油潤滑,可獲得潔凈真空,有利于尾氣的潔凈回收。
②、節能(33%)節水(50%)節約占地面積(66%)(與W型往復式真空泵相比)
③、振動小、噪音低、真空度高
④、操作簡便、維護簡單
四、工作原理
由電機通過三角帶傳動,驅動曲軸滑塊機構作往復式運動。滑塊將往復運動通過活塞桿,傳遞給活塞,安裝有碳四氟活塞環的活塞在氣缸內往復運動,形成氣缸內氣體不斷壓縮,并通過軸向或縱向分布的進排氣閥組完成吸排氣工作,從而獲得真空。由于活塞環采用自潤滑碳四氟材料,所以氣缸內無需潤滑。
五、使用范圍
由于該泵具有尾氣回收的優點,并且提高了真空清潔度,所以特別適用于食品制藥,各類化學工業等。
六、性能參數
|
型號性能參數 |
WLW-30 |
WLW-50 |
WLW-70 |
WLW-100 |
WLW-150 |
WLW-200 |
WLW-300 |
WLW-400 |
WLW-600 |
WLW-1000 |
|
|
抽氣速率L/S |
30 |
50 |
70 |
100 |
150 |
200 |
300 |
400 |
600 |
1000 |
|
|
極限壓力(Pa) |
2000 |
||||||||||
|
轉速(rpm) |
400 |
270 |
380 |
300 |
280 |
280 |
250 |
250 |
240 |
240 |
|
|
電機 |
型號 |
Y132S-6 |
Y132M1-6 |
Y1M322-6 |
Y160M-6 |
Y160L-6 |
Y180L-6 |
Y200L2-6 |
Y225M-6 |
Y280S-6 |
Y315M-6 |
|
功率(KW) |
3 |
4 |
5.5 |
7.5 |
11 |
15 |
22 |
30 |
45 |
75 |
|
|
進排氣口徑(mm) |
Φ50 |
Φ50 |
Φ50 |
Φ100 |
Φ125 |
Φ125 |
Φ160 |
Φ160 |
Φ250 |
Φ320 |
|
|
泵溫(℃) |
40 |
||||||||||
|
噪聲[dB(A)] |
≤70 |
≤70 |
≤75 |
≤75 |
≤78 |
≤80 |
≤80 |
≤80 |
≤80 |
≤90 |
|
|
重量Kg |
290 |
430 |
430 |
650 |
900 |
955 |
1280 |
1440 |
2615 |
4320 |
|
|
型號/參數/項目 |
WLW-30 |
WLW-50 |
WLW-70 |
WLW-100 |
WLW-150 |
WLW-200
|
WLW-300
|
WLW-400
|
WLW-600
|
WLW-1000
|
|
|
抽氣速率(L/S)(m3/h) |
30/108
|
50/108
|
70/250
|
100/360
|
150/540
|
200/720
|
300/1080
|
400/1440
|
600/2160
|
1000/3600
|
|
|
極限壓力(mmHg)/(×103Pa) |
15/2.0
|
15/2.0
|
15/2.0
|
15/2.0
|
15/2.0
|
15/2.0
|
15/2.0
|
15/2.0
|
15/2.0
|
15/2.0
|
|
|
轉速(rpm) |
400
|
270
|
380
|
300
|
280
|
280
|
250
|
250
|
240
|
240
|
|
|
電機 |
型號
|
Y132S-6
|
Y132M1-6
|
Y132M2-6
|
Y160M-6
|
Y160L-6
|
Y180L-6
|
Y200L2-6
|
Y225M-6
|
Y280S-6
|
Y315M-6
|
|
功率(KW)
|
3
|
4
|
5.5
|
7.5
|
11
|
15
|
22
|
30
|
45
|
75
|
|
|
吸氣通徑(mm) |
φ50
|
φ50
|
φ50
|
φ100
|
φ125
|
φ125
|
φ160
|
φ160
|
φ250
|
φ320
|
|
|
排氣通徑(mm) |
φ50
|
φ50
|
φ50
|
φ100
|
φ125
|
φ125
|
φ160
|
φ160
|
φ250
|
φ320
|
|
|
進水通徑(mm) |
φ15
|
φ15
|
φ15
|
φ15
|
φ15
|
φ15
|
φ15
|
φ15
|
φ15
|
2-φ15
|
|
|
出水通徑(mm) |
φ15
|
φ15
|
φ15
|
φ15
|
φ15
|
φ15
|
φ15
|
φ15
|
φ15
|
φ22
|
|
|
泵溫升(℃) |
40
|
40
|
40
|
40
|
40
|
40
|
40
|
40
|
40
|
40
|
|
|
噪音[dB(A)]
|
≤70
|
≤70
|
≤75
|
≤75
|
≤78
|
≤80
|
≤80
|
≤80
|
≤80
|
≤90
|
|
|
整機重量(kg)
|
350
|
500
|
510
|
700
|
900
|
1000
|
1500
|
1700
|
3100
|
5300
|
|
WLW-型結構示意圖

以下為2017款介紹:
用途
新型WLW型無油立式真空泵系我廠與科研單位合作開發的產品,它廣泛應用于石油、化工、食品、制藥等領域的真空蒸餾、蒸發、結晶、干燥、過濾等過程,是W型臥式真空泵的更新換代產品。
特點:上海龍亞WLW型無油立式真空泵與W型臥式泵相比,此泵具有以下優點:
運動件磨損率降低百倍,氣閥壽命提高50倍。
功耗率降低近1/3,用水量減少1/2,占地面積減少1/3。
降低了橫波劣振性、噪音低。
WLW無油真空泵提高了真空清潔度,特別適用于食品、制藥等行業。
性能及規格Function&Specifitions:
|
參數 型號
項目 |
WLW-50 |
WLW-70 |
WLW-100 |
WLW-150 |
WLW-200 |
WLW-300 |
WLW-400 |
WLW-600 |
WLW-1200 |
|
|
抽氣速率(L/S)(m3/h) |
50/180 |
70/250 |
100/360 |
150/540 |
200/720 |
300/1080 |
400/1440 |
600/2160 |
1200/4320 |
|
|
極限壓力(mmHg)/(×103Pa) |
15/2.0 |
15/2.0 |
15/2.0 |
15/2.0 |
15/2.0 |
15/2.0 |
15/2.0 |
15/2.0 |
15/2.0 |
|
|
轉速(rpm) |
270 |
380 |
300 |
310 |
280 |
250 |
250 |
240 |
265 |
|
|
電機 |
型號 |
Y132M1-6 |
Y132M2-6 |
Y160M-6 |
Y160L-6 |
Y180L-6 |
Y200L2-6 |
Y225M-6 |
Y280S-6 |
Y315M-6 |
|
功率(KW) |
4 |
5.5 |
7.5 |
11 |
15 |
22 |
30 |
45 |
90 |
|
|
吸氣通徑(mm) |
φ50 |
φ50 |
φ100 |
φ125 |
φ125 |
φ160 |
φ160 |
φ250 |
φ320 |
|
|
排氣通徑(mm) |
φ50 |
φ50 |
φ100 |
φ125 |
φ125 |
φ160 |
φ160 |
φ250 |
φ320 |
|
|
進水通徑(mm) |
φ15 |
φ15 |
φ15 |
φ15 |
φ15 |
φ15 |
φ15 |
φ15 |
φ20 |
|
|
出水通徑(mm) |
φ15 |
φ15 |
φ15 |
φ15 |
φ15 |
φ15 |
φ15 |
φ15 |
φ20 |
|
|
泵溫升(℃) |
40 |
40 |
40 |
40 |
40 |
40 |
40 |
40 |
40 |
|
|
噪音[db(A)] |
≤70 |
≤75 |
≤75 |
≤78 |
≤80 |
≤80 |
≤80 |
≤80 |
≤90 |
|
|
整機重量(kg) |
550 |
560 |
880 |
1050 |
1200 |
1500 |
1700 |
2500 |
5320 |
|
